【導讀】液位繼電器可以控制水泵實現自動排水和供水,所以應用的非常廣泛,今天我們就來聊一下液位繼電器的接線,以及供水電路和排水電路的區別。

液位繼電器
每款液位繼電器上都有接線圖,不同品牌的液位繼電器接線圖稍有不同。但是原理都是一樣的,2個觸點對應繼電器的線圈,3個觸點對應液位繼電器的3個液位探頭,然后一組繼電器輸出,包含一組常開一組常閉。

電路圖
我們以這兩個電路為例,220伏電路和380伏電路接法是一樣的。一個是單相電機一個是三相電機,所以液位繼電器的線圈電壓一個是220伏一個是380伏。如圖所示1和8是液位繼電器的線圈,5、6、7是液位繼電器的高中低3個液位探頭,2和3是一組常開點,4和3是一組常閉點。

供水接線
供水接線需要用到液位繼電器的2和3這組常開點,當水位下降到探頭低時,2和3就會導通水泵開始抽水。當水位達到探頭高時,2和3復位斷開電機停止,所以可以把2和3理解為一組開關。

排水電路
排水電路需要用到液位繼電器的3和4這組常閉點,當水位排到探頭低時,3和4這組常閉點就會斷開,水泵就會停止排水。當水位升到探頭高時,3和4復位閉合水泵開始排水,如此循環重復。

液位繼電器
液位繼電器的觸點一般可承受5A左右的電流,如果水泵的功率低于1000瓦,也可以省去交流接觸器,直接如圖所示連接。

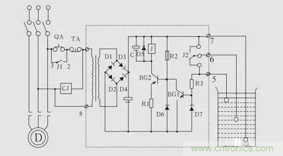
液位繼電器內部電路圖
總結:如果我們想接供水電路,就用液位繼電器的常開點,如果我們想接排水電路,就用液位繼電器的常閉點。





