- 幾種磁集成倍流整流拓撲的比較
- 在外磁柱上加氣隙
- 減小了功率密度
- 具有較多的連接端子
在現今的大電流DC/DC變流器中,倍流整流(CDR)拓撲結構由于它本身的特點,已經成為最優的輸出整流拓撲選擇。與傳統的帶中間抽頭的整流拓撲相比較,其變壓器副邊只有一組繞組,結構上相對比較簡單;同時CDR副邊繞組的匝數也較少,在大電流情況下,副邊繞組的損耗就會降低;且它的輸出有兩個濾波電感,流經每個電感上的電流只有負載電流的一半,所以,輸出濾波電感上的功率損耗也較小,由于兩個濾波電感的存在,變流器的輸出電流/電壓紋波也相對較小。
但它需要3個磁性元件,必然導致體積的增大,從而減小了功率密度;同時具有較多的連接端子,在電流較大時,連接端子上的功率損耗必然相對較大。為了克服以上缺點,磁集成(integratedmagnetics)技術早已應用在CDR拓撲當中。所謂磁集成就是將變流器中兩個或兩個以上的分立磁性元件(變壓器,輸入/輸出濾波電感)都繞制在一副磁芯內,從而達到減小體積,提高功率密度,減少連接端子的目的。
本文對多種磁集成倍流整流拓撲(IM-CDR)進行了分析和比較,選出了其中較佳的拓撲,并在此IMCDR拓撲的基礎上對一個輸出為1V,20W的DC/DC變流器進行了實驗,同時給出了實驗波形。特別要提出的是,當負載較大時,存儲在變壓器原邊漏感中的能量可用來實現副邊同步整流管的自驅動,從而降低了控制電路的復雜程度。
幾種磁集成倍流整流拓撲的比較
圖1給出了到目前為止的幾種適于低壓大電流電壓調整模塊(VRM)拓撲的IM-CDR拓撲結構。

(a)分立磁性元件的倍流整流(b)PengC提出的IM-CDR[1](c)ChenWei提出的IM-CDR[2]

(d)(c)中的中間柱氣隙可不加(e)XuPeng提出的IM-CDR[3](f)SunJian提出的改進型IM-CDR
圖1IM-CDR電路結構
圖1(a)所示的是采用分立元件構成的CDR電路,它一共需要3個分立的磁性元件,分別是輸出濾波電感L1和L2,以及變壓器。結果導致變流器體積和重量過大。同時,它的大電流連接端子也較多,這必然增加副邊的導通損耗。
為了避免上述這種傳統CDR拓撲結構的不足,PengC提出了一種IM-CDR電路拓撲,如圖1(b)所示。它將以往的CDR整流電路中的3個分立磁性元件(輸出濾波電感和變壓器)集中繞制在同一副磁芯中,結果大大地減小了變流器的體積和重量,但是,由于它副邊仍然有較多的繞組數和連接端子,使得這種CDR拓撲的應用受到了限制。
圖1(c)是由ChenWei提出的CDR拓撲結構[2]。它是將圖1(b)中的變壓器副邊繞組分解,分別繞在磁芯的兩個外磁柱上。結果使得拓撲副邊的結構變得簡單,連接端子也相對減少。這種CDR拓撲結構非常適合大電流變流器的應用場合,因為它含有較少的連接端子和繞組數。且由于它的中心磁柱上有氣隙存在,原邊的激磁電感Lm就會減小,在輸出輕載時能夠實現主開關的ZVS[2]。但氣隙不能開得太大,如果太大Lm就會很小,導致變壓器原邊的激磁電流的增大,從而增大原邊的導通損耗。
圖1(d)中給出的是中心柱不開氣隙的情況,此時變壓器原邊激磁電感Lm較大,原邊繞組中的激磁電流較小,因此,原邊的導通損耗也較小。在這種IM-CDR拓撲中,由于原副邊繞組是分別繞在三個磁柱上的,所以,原副邊繞組間的耦合較差,導致變壓器原邊漏感較大,降低了變流器的性能。此外,這種中間沒有氣隙兩邊開氣隙的IM-CDR拓撲,其磁芯的生產比較困難。普通的EE或EI磁芯的兩個外磁柱上都沒有氣隙,要應用于圖1(d)中的IM-CDR拓撲,就必須在外磁柱上加氣隙,結果使得它的實現比較困難。
[page]
XuPeng提出了如圖1(e)所示的IM-CDR電路拓撲[3]。它是將圖1(d)中的變壓器原邊繞組拆分,并分別繞制到磁芯的兩個外磁柱上,這樣原副邊繞組就會形成較好的耦合。并只是在中心的磁柱加氣隙,兩個外磁柱上不加氣隙。改進的IM-CDR不僅減小了變壓器原邊漏感,提高變流器性能,而且這種磁芯結構也更加便于生產,普通的EE和EI磁芯就可以滿足要求,還有利于減小磁芯損耗和提高效率[3]。但它的原邊存在兩組繞組,結構要比圖1(c)及圖1(d)中的拓撲復雜。
在上面提出的這些IM-CDR拓撲中都存在同一個問題,就是它們的輸出濾波電感值受到了限制,所以,存在相對較大的輸出電流/電壓紋波。因此,SunJian提出了如圖1(f)所示的電路。從結構上與圖1(e)相比較,只是在中心的磁柱上加了一組繞組,并串在了輸出端,這就相當于在輸出端多加了一個濾波電感,從而減小了輸出電流和電壓紋波[4]。但這種結構拓撲并不適合低壓大電流場合。
綜上所述,圖1(c)所示的IM-CDR拓撲是最簡單的,在對輸出電流/電壓紋波要求不是很高的大電流變流器中,它是最合適的。雖然變壓器的原邊存在相對較大的漏感,但折衷考慮,它還是最優的選擇。而且在負載電流較大的情況下,變壓器漏感可用來實現副邊同步整流管的自驅動。
實驗及其結果
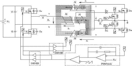
IM-CDR結構選擇如圖1(c)所示的拓撲。從結構上可以看出,磁芯的3個磁柱上都加了相同的氣隙(lg),這必然會導致變壓器原邊的漏感(Lk)的增大,但可以利用變壓器原邊漏感中的能量實現副邊同步整流管的自驅動(開通),同步管的關斷是通過外加驅動信號來完成的。實驗電路如圖2所示,由圖2可以看到副邊同步管的驅動電路包括一個繞組(Na),兩個二極管(Da1,Da2)和兩個MOS管(Sa1,Sa2),它的實現比較簡單,只需要在磁芯的中心磁柱上多加一組繞組即可。變壓器原邊采用的是對稱半橋拓撲。實驗電路的具體參數見表1所列。實驗波形圖如圖3和圖4所示。圖3是在負載電流Io=4A時測得的變壓器原邊電壓波形以及兩個同步整流管的門極驅動電壓波形圖。由于此時的負載電流較小,反映到變壓器原邊的激磁電流也較小,在原邊開關管關斷的瞬間,變壓器原邊漏感(Lk)與開關管輸出結電容(Co1,Co2)間的振蕩尖峰不夠高,不足以開通副邊的同步整流管。
所以,在兩個原邊開關管都處于斷態期間內,其中一個同步整流管的體二極管必須導通進行續流。由于此時的負載電流不大,體二極管上的功率損耗也不明顯。隨著負載的加大,原邊的振蕩會逐漸增大,直到能夠開通副邊同步整流管。圖4所示的是負載電流Io=20A時的變壓器原邊電壓波形以及兩個同步管驅動波形。當原邊開關管關斷時,存在于漏感中的能量足夠以開通兩個同步管。然而同步管的關斷只能通過外加驅動信號來實現。它們分別來自于原邊開關管的門極驅動vg1和vg2。圖5是測得的變流器的效率曲線圖。
表1實驗電路參數


圖2實驗電路圖
[page]

圖3Io=4A時的vp,vg3和vg4波形

圖4Io=20A時的vp,vg3和vg4波形

圖5變流器效率曲線圖
倍流同步整流拓撲在大電流變流器中的應用越來越廣泛,但是,傳統的結構上存在著磁性元件較多,體積較大等缺點,為了克服這些不足之處,磁集成技術早已經應用在這種拓撲當中。本文分析比較了幾種磁集成倍流整流拓撲結構,并給出了相應的實驗電路模型。在負載較大情況下,存儲在變壓器的原邊漏感中的能量可以用來實現副邊同步整流管自驅動(開通)。




